3044永利仪器3000 kN全自动拉力试验机设计

发布时间:2017-1-16 点击量:

    3000 kN自动拉力试验机是基于原液压拉力试验机检测精度低、加载速度无法精确控制、自动化程度低、读数精度低、试验风险性高等原因而重新设计的新型拉力试验机,通过计算机远程控制系统来完成试验,试验结果经电脑处理变为线性表格形式由打印机输出,读数准确可靠,设备通过电比例调速阀来控制拉力油缸的输出拉力,被试验链条的加载速度可调,增加了可控性。

 拉力试验机,拉力机

1系统的组成

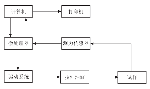
   3000 kN拉力试验机主要由试验机主体、驱动系统、测力传感器、电比例调速阀、微处理器、计算机及打印输出设备构成。其中计算机是控制系统的核心,完成人机交互、试验控制、实时监控以及试验总结功能;微处理器用于输出和接收信号、驱动驱动系统;驱动系统是拉力试验机的动力源;拉伸油缸用于试件的拉断;测力传感器是试验机的反馈部件,打印机为试验数据输出装置。

 

2系统工作程序

   3000 kN拉力试验机系统是一个闭环控制系统,其工作程序是由计算机通过用户设定的数值传输给微处理器,经微处理器将输入的数字信号转变为电信号传输给驱动系统,驱动系统接收电信号后控制拉伸油缸进行试件的拉伸试验,此时压力传感器将试件承受的拉力转变为电信号保存并上传给微处理器,经微处理器将接收的电信号转变为数字信号上传给计算机,计算机接收微处理器上传的反馈信息后,经计算机软件处理转变为线性表格存储并由打印机输出。3000 kN拉力试验机系统工作程序如图所示。

3000 kN拉力试验机系统工作程序

联系方式

总部邮箱:8386@www.3044yongli.com 总部地址:广东省东莞市道滘镇厚德上梁洲工业区
咨询热线

400-8300-665

(周一至周日9:00-19:00) 联系我们
3044永利中文站
3044永利国际站
©2001- 3044永利仪器 All Rights Reserved.  粤ICP备09114076号-5 24小时免费服务热线:400-8300-665 返回首页 | 网站地图 | 联系我们